Events
Is defibrillation protection testing done correctly?
News 2025-10-07 375
Defibrillator protection, a fundamental safety and performance requirement for many medical devices, is required by numerous standards for testing, including common-mode, differential-mode, and energy reduction tests. This requirement itself is likely familiar to many, as it already exists in older versions of the GB 9706 series and other industry standards. These standards also provide circuit diagrams for reference, and everyone has been following this practice for years, seemingly without issue. However, a veteran in the industry recently raised concerns about issues with the defibrillator circuitry in the standards, particularly the signal source connection in the ECG standard. This meticulous individual even simulated the circuit.


If the signal source connection is as per the standard, it should be as shown in Figure 1. However, the output will be close to 20V, and the ECG monitor will probably be saturated early. It is also impossible to achieve the 5mV required by the standard. If the signal source is 5mV as per the standard, the connection method should be as shown in the figure below.

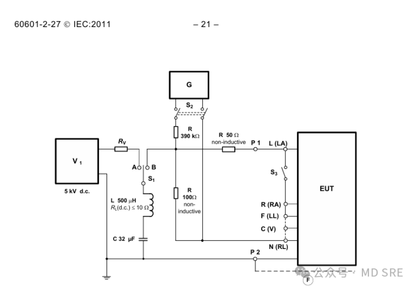
Clearly, the circuit in GB 9706.227-2021 is problematic. So, let's look at the IEC 60601-2-27:2011 version of GB 9706.227-2021. The circuit is as follows (though this circuit also has its own issues).

But why are GB 9706.227-2021 and IEC 60601-2-27:2011 different? The problem may lie with IEC 60601-2-27:2011+C1:2011. This revision requires the common-mode test circuit in the French version to be replaced as follows:

This results in different common-mode defibrillation test circuits in the English and French versions. Domestic converters may have used the latest revision. In fact, both circuits have some issues. Looking back at the IEC 60601-2-27:2005 version, the circuit is as follows:

There are still many differences between this and the 2011 version, but it is consistent with the previous domestic GB 9706.25-2005.

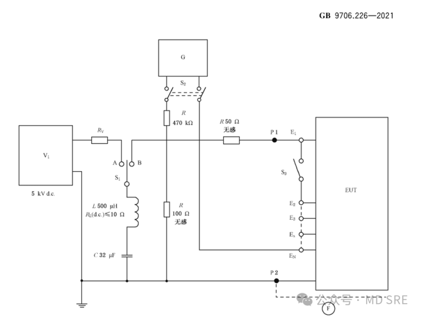
Let's look at the EEG standard, which is similar to the ECG standard: Since there is no common mode test requirement in GB 9706.26-2005, we will directly look at GB9706.226-2021

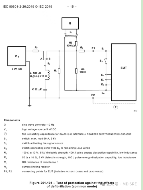
This is similar to the revised version of IEC 60601-2-27, but it also has some problems, especially when loading the signal source after defibrillation. Let's look at the latest version of the EEG standard IEC 80601-2-26:2019. This is more clear. R1 (100Ω) and R2 (50Ω) are used during defibrillation. After defibrillation, switch to the signal source and use R4 (100Ω) and R2 (50Ω).

Let's look at the upcoming ECG standard IEC 80601-2-86. Apparently, the IEC has recognized its previous mistakes and has updated the common-mode test circuit, which is essentially consistent with IEC 80601-2-26:2019. However, there's one detail worth noting: the resistance value of R3 is different: 470kΩ in one case and 390kΩ in the other.

Therefore, it's almost certain that there's something wrong with the common-mode defibrillation circuit in the current standard. Why hasn't anyone noticed this? I suspect that while the standard includes circuit diagrams for defibrillation testing, most people don't have the luxury of setting up their own circuits for actual testing. The most commonly used devices in the industry are the German Zeus and the US Compliance West MegaPulse. The internal circuitry of these devices is rarely studied. Furthermore, when testing common-mode defibrillation, the signal amplitude is adjusted to meet the standard's requirements before defibrillation. Then, defibrillation is performed, and the signal source is switched back on to compare the amplitude changes before and after defibrillation. Therefore, as long as the test is completed, little attention is paid to the specific details of the internal circuitry.


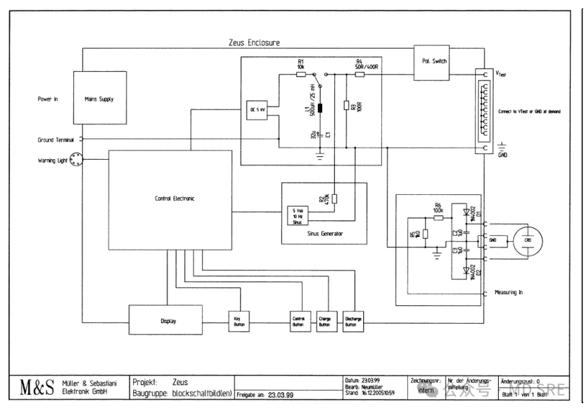
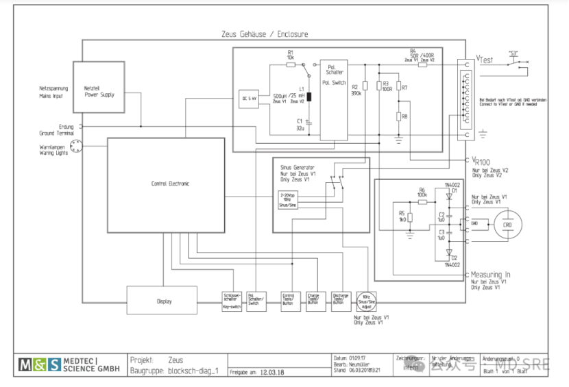
Now that we've discovered this issue, let's examine the internal circuitry details of these two devices. First, let's look at the internal circuit diagram provided by Zeus: Clearly, the 100Ω resistor is shared, R4 switches between 50Ω and 400Ω, and the signal source only uses a 470kΩ resistor. Furthermore, due to the output circuit connector design, switching the connectors before and after defibrillation is required to load the signal source. Therefore, EEG testing should present no significant issues, and will likely continue to do so. For ECG testing, there are minor discrepancies in the resistor values (although I personally believe this isn't a significant issue, as long as the signal amplitude can be adjusted).

The latest Zeus V1 and V2 circuit diagrams show a change in resistors to 390kΩ, with the addition of R7 and R8. Although the values aren't marked, it's likely this is intended to meet both EEG and ECG requirements.

Compliance West's MegaPulse offers a variety of models, with the D5-P 2011V2 clearly meeting the latest and future ECG standards and providing an accurate connection scheme (even without the separate R4), but it's less suitable for EEG.

Looking at the D5-P circuit, it meets EEG and earlier ECG standards, but not ECG.

Finally, the latest D8-PF signal clearly takes into account the latest EEG and ECG standards.

Therefore, if you want to strictly follow the defibrillator common mode test, you may need to check the model and manual of your defibrillator test equipment to ensure that the internal circuit meets the correct standard requirements. Although strictly speaking, changes in standards have little impact on test results, it is still a concern if you encounter a teacher who is too picky.
Related articles
- The Essential Components of Automated Test Equipment: A Comprehensive Overview
- Top Picks for High-Speed Impact Tester Suppliers
- Unlocking Potential with Advanced Plastic Testing Equipment Plans
- Why Desktop UV Coaters are Essential for Modern Printing
- How Heat Shrinkage Testing Machines Enhance Product Quality
- Why Reinforced Corrugated Bobbins Are a Game Changer
- Why Keep an Electrical Test Equipment List
- The Necessities of Vertical High Temperature Furnaces